当前位置: 首页 > 静电测试仪器类 > 静电接地测试仪 > 静电接地监测仪 > 静电接地报警器 JDBL-2固定式

畅销排行榜

最近浏览过的商品

选择防静电产品供应商原则

1.防静电专业制作商或品牌指定代理商(营业执照或授权书)。


2.行业资格:经营年限、合作伙伴、服务的客户情况(最好是知名企业的供应商)


3.能提供技术支持,比如专业知识培训、辅导、及提供现场静电问题诊断和咨询。


4.有完整的管理体系和质量控制体系。


5.有质量反馈、投诉及时应答系统。

选择防静电产品遵循的原则

1.防静电产品要有第三方检测报告(国家检测中心)。


2.产品出厂检测报告,并有可追溯性。


3.该产品的供应商也为其他客户,最好是知名的企业提供过同类产品,并没出现过问题。


4.产品的一致性要好,不得每批货物质量水平总是波动。


5.该产品的供应商应该是防静电专业制造商或品牌指定代理商。

静电接地报警器 JDBL-2固定式 [982]

  • 市 场 价:¥985.19元商品编号:000982-G167
  • 本店参考价:¥821.00元(含税)
  • 用户评价:
    comment rank 5
  • 上一个 下一个
  • 友情提示:由于市场价格波动等因素,本价格仅供参考,详细价格请咨询客服。
我要买:
- +
当前总价:

静电接地报警器 JDBL-2固定式

 

型    号:JDBL-2


产品认证:CE082113


材    质:不锈钢外壳


单   位:台

 

克    重:5kg 


静电接地报警器是油罐车装卸场合防静电的标准规范化产品,不仅能将液体转运过程中产生的静电导入大地,还能够全程自动检测接地状况。当接地不良或断开时,声音报警,以确保生产作业安全。


    本产品作为加油站、加气站的标准化定置设备,在油罐车卸油前,应首先连接静电接地报警器。



建议您在以下场所使用:


1. 加油站、加气站、油库;


2. 各型汽车、槽车、移动储存罐;


3. 油漆厂、酒精厂、药厂、化工厂、变电站;


4. 其他需要静电监测设置的场所。


工作原理:


利用夹体结构杠杆原理,结合清理弹簧使夹子头部的破漆针之间形成强大的压力,以致能够破除被检测物表面的油漆、铁锈等阻隔。通过破漆针、夹体、导线、接地桩的有效连接,是被检测物盒大地形成等电位连接,将静电导出。


性能特点:


1. 采用集成线路,性能稳定可靠,密封性能强。


2.  装置对回路的电阻自动辨别检测,对超越预定限值自动报警,报警器接地体的对地电阻值大于80Ω可根据不同场所设置报警值。


3. 无开关操作,24小时自动值守,低功耗设计,省电节能。采用三节1.5V碱性电池,动态报警电流≤1mA,待机静态电流≤5uA。


4. 报警电路快速反应能力强,瞬间可作处音响报警。


5. 设计抗拉装置,防止拉断电缆及电池接头。(电缆长度为5m,也可根据用户需要定做)。


6. 导静电夹的技术先进成熟,强性足、多顶针接触、顶针硬度高,穿刺破除金属体表的油漆层腐锈层能力强。


7.  可提供与控制系统的信号接口,实现连锁功能。


8. 提供显示系统的信号预留接口,客户能根据自身需要设置显示装置。


9. 技术指标


工作电压:3.6-4.5V


工作电流:动态≤1mA  静态≤5uA


静电报警器电压:≤250V


静电报警器电阻:≤80Ω


报警音量:≥90db


相对湿度:≤90%


大气压力:85-160Kpa


起订量:1箱,4台/箱

  

各个型号间的区别:

 

JDB-1型 移动式静电接地报警器(静态耗电为0.01mA,报警时的工作电流为1.4 mA) 


JDB-2型 固定式静电接地报警器(静耗电为0.5mA,报警时为25mA.   )


JDB-3型 移动式静电接地报警器


JDB静电接地报警器普通的干电池

 
JDBL静电接地报警器锂电池

 

静电接地报警器JDB-1移动式

  

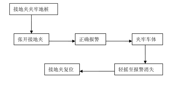
一、正确使用步骤


       

 

二、故障排除

1.       故障报警(台上夹子仍长时间报警)

A:检查夹子

 

B、检查报警器

注意:

1.       保持接地夹顶尖的洁净;

2.       保证接地夹各部位螺丝紧固;

3.       装卸油结束后,请一定取下夹子

 

 

2.不报警

夹子张开,长时间无报警音或声音不良

 

 

 

相关技术资料:

产品测试:静电接地的检测方法

技术标准:电子产品制造与应用系统防静电检测通用规范

技术问题咨询电话:022-83717799        快捷联络方式:13820367896

  

 

暂时还没有任何用户评论
总计 0 个记录,共 1 页。 第一页 上一页 下一页 最末页

用户名:

匿名用户

E-mail:

评价等级:

stars1 stars1 stars1 stars1 stars1

评论内容:

暂时还没有任何用户评论
总计 0 个记录,共 1 页。 第一页 上一页 下一页 最末页

用户名:

匿名用户

E-mail:

评价等级:

stars1 stars1 stars1 stars1 stars1

评论内容:

暂时还没有任何用户评论
总计 0 个记录,共 1 页。 第一页 上一页 下一页 最末页

用户名:

匿名用户

E-mail:

评价等级:

stars1 stars1 stars1 stars1 stars1

评论内容:

暂时还没有任何用户评论
总计 0 个记录,共 1 页。 第一页 上一页 下一页 最末页

用户名:

匿名用户

E-mail:

评价等级:

stars1 stars1 stars1 stars1 stars1

评论内容:

—— 相关产品 ——